Denki Keiki Co.
Denki Keiki Co., Ltd. SR Series For Dry High-Pressure Applications

Manufacturer: Denki Keiki Co., Ltd.
Model: SR Series
Features
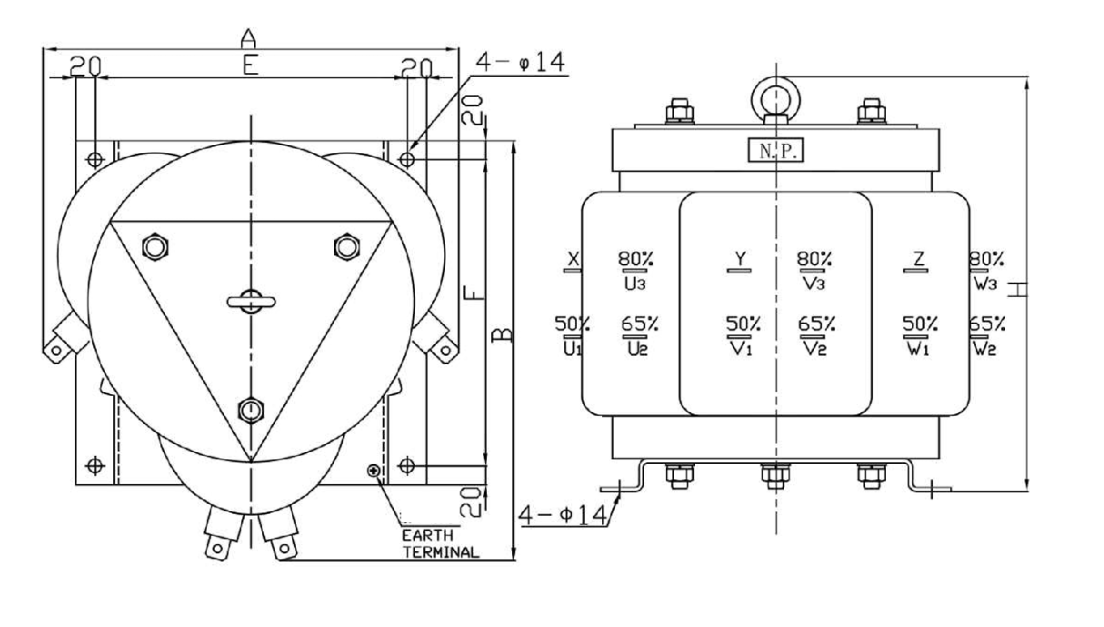
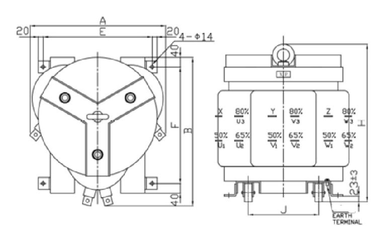
- The wound iron core, circular coil, and triangular arrangement are key structural features.
- The triangular coil arrangement has the advantage of ensuring that the magnetic paths of the three phases are identical.
- Additionally, the circular shape, along with the red and black appearance, has long been a symbolic image of our company.
- This design has been well-received by our customers.
Specifications
| Applicable standards | JEC-2200, JEC-2201, JEC-2210 |
| Heat resistance class | B grade |
| Rated use | Short-time rated products |
| Ambient temperature | Ambient temperature below 40°C with daily average temperature below 35°C (no seasonal variations) |
| Rated frequency | 50Hz, 60Hz |
| Rated voltage | 300V, 600V, 6600V |
| Rated map | 50%~65%~80% |
| Time rating | 0.5 min, 1 min, 2 min, 3 min |
| Insulation frequency | 3300V L130kV AC16kV, 6600V L145kV AC16kV |
| Record plate | English |
| Options | With car wheels (SR-3055 to SR-310K, SR-6055 to SR-610K), special taps, heat treatment |
◆ General Characteristics
◆SR-3055~SR-310K / SR-6055~SR-610K

◆SR-314K~SR-347K / SR-614K~SR-647K

Related Products
-

Denki Keiki Co., Ltd. Series Reactor
-

Denki Keiki Co., Ltd. Grounding Transformer
-

Denki Keiki Co., Ltd. Various General-Purpose Low-Voltage Dry-Type Transformers
-

Denki Keiki Co., Ltd. ESR Series For High-Pressure Molds
-

Denki Keiki Co., Ltd. NRT Series Transformers for Preventing Interference Waves
-

Denki Keiki Co., Ltd. DC Reactor





