Sanko Air Plant Ltd.
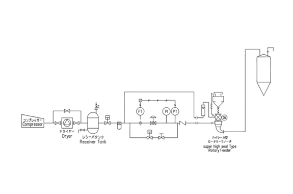
Sanko Plug Flow Dense Phase Conveying System

Manufacturer: Sanko Air Plant Ltd.
Features
- The gas velocity which can form plugs changes with conveying pipe size, particle size, bulk density, gas density (pressure) etc.
- In case of polyolefin (for example polypropylene) pellets conveying, the gas velocity is a standard in 10m/sec or less.
- On the occasion of actual design, the range of gas velocity will be designed 2~8 m/s. In the case of powder conveying, proper gas velocity is lower about 40%~50% than the case of pellet.











