Sanko Air Plant Ltd.
Sanko Dune Suspension (Dispersion) Flow Dilute Phase Conveying System

Manufacturer: Sanko Air Plant Ltd.
Features
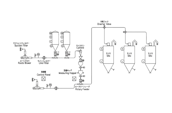
- In the type of Floating Flow, there are two kinds of flows such as Layer Flow and Suspension (Dispersion) Flow.
- Layer Flow is comparatively low (Middle) gas velocity and powder/pellets is collected at the bottom of conveying pipe.
- Suspension Flow is comparatively high gas velocity and powder/pellets is conveyed with dispersed.
- Suspension Flow have few restriction conditions and can be easily designed and be used widely for many years.











