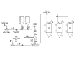
Sanko Air Plant Ltd.
Sanko Type AGR (Abrasion-Resistant Type) Replaceable Sleeve Type

Manufacturer: Sanko Air Plant Ltd.
Model: AGR
Features
- This type is designed for use in abrasive powder.
- The casing rotor rotating section is of a sleeve replaceable type: the unit is restored by replacing the sleeve, if worn, without damaging the casing.











